访问设置菜单
打印机设置菜单
利用“打印机设置”菜单可以访问常规功能。下面是“打印机设置”菜单结构的简化框图。
后面几页是设置默认份数的步骤顺序的示例。
1.
按

(设置/注册)。
2.
按[功能设置]→[打印机]→[打印机设置]。
要上移一级,按[上]。
3.
按[Custom Settings](自定义设置)。
4.
按[Copies](份数)。
5.
按[-]或[+]输入份数。
如果输入值超出设置范围,屏幕上会出现一条信息,提示输入适当的值。
6.
确认设置→按[确定]。
报告设置菜单
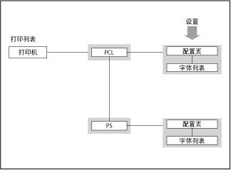
利用“报告设置”菜单可以访问报告打印功能,如检查配置。下面是“报告设置”菜单结构的简化框图。
后面几页是打印“配置页”的步骤顺序的示例。
1.
按

(设置/注册)。
2.
按[功能设置]→[打印机]。
3.
按[输出报告]。
4.
按[PCL]或[PS]。
5.
按[配置页]。
要上移一级,按[上]。
6.
按[是]打印配置页。
如果不想打印配置页,按[否]。
|
注释
|
|
根据打印机的打印机运行模式,某些打印机设置不可用。
“报告设置”仅适用于“PCL打印机”或“PS打印机”。
|